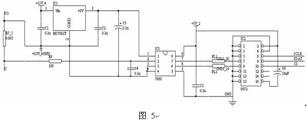
3.2.3 電流采樣電路設計
電流采樣硬件電路如圖5所示,R7_1為3m  的采樣電阻,取其兩端的電壓輸入7860,MC7805給7860輸入端提供穩定的5V電源,R9和C4構成RC低通濾波器,經過A/D轉換隔離調制輸出頻率為10MHZ的時鐘脈沖和一位數據流,通過接口芯片0872的轉換處理,輸出CS、SDAT和SCLK三路信號,接入到DSP的SPI接口,讀取15位的數字量。 
3.2.4 電流采樣實驗波形
當采樣電阻兩端為100mV輸入,采樣電阻精確度高、溫漂小的條件下,輸出的波形如圖6所示。隔離型A/D轉換器能直接將模擬量轉化為數字量輸出,波形穩定,輸入數字量偏差小,數據準確度較高。 
3.3 利用采樣電阻結合隔離調制芯片及放大處理電路采樣電流
3.3.1 7840芯片介紹[6]
HCPL27840芯片是安捷倫公司的一款集成隔離放大器,它有優越的性能,像CMRR、失調電壓、非線性度、工作溫度范圍和工作電壓等都有嚴格的指標。低失調電壓和低失調溫度系數允許自動校準技術的精確運用。5%的增益容忍度和0.1%的線性度,為精確的負反饋和控制進一步提供性能需求。較寬的溫度范圍允許HCPL7840被運用于各種惡劣的工作環境。
HCPL-7840包含有一個  A/D轉換器,同時還匹配有一個D/A轉換器,工作原理如圖7所示, 輸入直流信號經過  調制器送至編碼器量化、編碼,在時鐘信號控制下,以數碼串的形式傳送到發光二極管,驅動發光二極管發光。由于電流強度不同,發光強度也不同,在解調端有一個光電管會檢測出這一變化,將接收到的光信號轉換成電信號,然后送到解碼器和D/A轉換器還原成模擬信號,經濾波后輸出。干擾信號因電流微弱不足以驅動發光二極管發光,因而在解調端沒有對應的電信號輸出,從而被抑制掉。所以在輸出端得到的只是放大了的有效的直流信號。
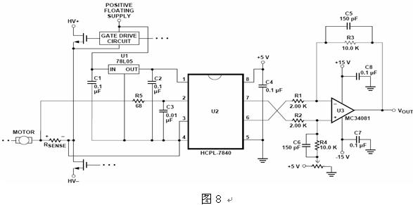
3.3.2 電流采樣電路設計
電流采樣電路如圖8所示,Rsense為3m  采樣電阻,取其兩端的電壓輸入7840,MC7805給7860輸入端提供穩定的5V電源,R5和C3實現RC低通濾波,經過轉換隔離調制輸出差分電壓信號,通過運放MC34081實現差分放大,由于TMS320LF2812的ADC模塊要求輸入0~3V的單極信號,所以在運放的正相端通過可調電阻接入1.5V的參考電壓,即當輸入電流為0時,運放輸出的電壓為1.5V,然后將單極電壓信號接入DSP的A/D通道進行轉換,獲得電流采樣值。
3.3.3 電流采樣實驗數據
如表2所示,為電流采集實驗數據,當采樣電阻中通入電流,采樣其兩端的電壓值,7840的差分輸出電壓值是輸入電壓的8倍,運放MC34081組成的差分放大電路的放大系數為5,所以運放輸出的電壓與參考電壓的差值為實際電壓值的40倍。由表2中數據可以得出,與理論值相比較,相對誤差小,說明當采樣電阻精確度高、溫漂小的條件下,采用光藕隔離放大芯片7840檢測電流具有較高的準確度。
表2
|
實際采樣電流值(A) |
實際采樣電壓值(mV) |
7840的輸出電壓值(mV) |
運放的輸出電壓值(mV) |
|
3 |
9.121 |
1572.323 |
1862.450 |
|
2 |
6.045 |
1547.892 |
1741.521 |
|
1 |
3.360 |
1523.755 |
1621.449 |
|
0 |
0.110 |
1500.805 |
1504.221 |
|
-1 |
-3.011 |
1475.745 |
1377.665 |
|
-2 |
-5.981 |
1451.370 |
1261.451 |
|
-3 |
-9.323 |
1428.443 |
1139.872 |
4 結論
綜上所述,采用霍爾電流傳感器(LEM模塊)采樣電流,線性度好、功耗小,溫度穩定性好,精度普遍較高,是較為理想的電流傳感器,但是成本較高;HCPL-7860的隔離型A/D轉換器能直接將模擬量轉化為數字量輸出,從而避免了某些場合下所需要附加的A/D轉換器,可靠性高,抗干擾能力強;而采用HCPL-7840采樣電流,同樣具有較高的精度,且抗共模抑制比的能力較強,跟LEM模塊比較,它更適合于電機電流的檢測;后兩種方案成本較低,具有很高的性價比,但是,這兩種方案都需要精確度高、溫漂小的四端采樣電阻為條件,才能實現精確測量的目的,普通的兩端采樣電阻會極大影響采樣的準確性,而且采樣電阻的取值要考慮最小的功率損耗和最大的準確性的折中點,較難掌握。所以,伺服電機控制系統中電流采集方案的選擇。
參考文獻
[1] 趙文祥,劉國海 基于DSP的全數字矢量SVPWM變頻調速系統 電機與控制學報 2004.6
[2] 張 春 李曉林 基于HCPL-7860/70的隔離信號采集的設計 應用能源技術 2004.5
[3] 趙云麗,歐陽斌林 基于線性光電耦合器的電流檢測電路 東北農業大學學報 2006.2
[4] 姜久紅 朱若燕 光耦隔離運放在電機電流采集中的應用 微計算機信息 2004.6
[5] HCPL-7860/0872的技術手冊
[6] HCPL-7840的技術手冊
|