天津邁特斯科技有限公司創辦于2000年,是一家專業經營韓國工控自動化產品的營銷機構,本著精誠合作,用戶至上的原則,廣域地為來自各方面的廣大用戶提供優質服務,展開全面合作。
韓國三和EOCR電動機保護器:EOCR-SS、EOCR-SS1/SS2、EOCR-AR、EOCR-ST、EOCR-SP、EOCR-SP1/SP2、EOCR-SE、EOCR-SE2/SE3、EOCR-DS(T)、EOCR-DS1(T)、EOCR-DS2(T)、EOCR-DS3(T)、EOCR-1P、EUCR、EUCR-3C、EOCR-DG、EOCR-DGT、EOCR-DZ、EOCR-DZT、EOCR-3E、EOCR-4E、EOCR-4F、EOCR-3DD/FD、EOCR-3DS/FDS、EOCR-3DZ/FDZ、EOCR-3D420/FD420、EOCR-3SZ、EOCR-3DM/FDM、EOCR-3MS/FMS、EOCR-3MZ/FMZ、EOCR-3M420/FM420系列電動機保護器(電子式電流繼電器)
韓國三和(EOCR)株式會產品系列
EOCR-4F智能過電流繼電器 EOCR-DS1/DS2/DS3智能過電流繼電器
EOCR-SS1/SS2智能過電流繼電器 ? EOCR-3DS智能過電流繼電器 零序電流互感器ZCT
?EOCR-3MZ/FMZ智能過電流繼電器 EOCR-SE固態過電流繼電器
EOCR-SS固態過電流繼電器 EVR-FD電壓繼電器
EOCR-SP1/SP2智能過電流繼電器 EOCR-DS(T)固態過電流繼電器
EOCR-1P固態過電流繼電器 EOCR-3DM/FDM智能過電流繼電器
EOCR-SE2固態過電流繼電器 EOCR-3DZ智能過電流繼電器
EOCR-AR固態過電流繼電器 EOCR-3DD智能過電流繼電器
EGR接地保護繼電器 電流互感器CTEVR-PD電壓繼電器
EOCR-3MS/FMS智能過電流繼電器 EUCR欠電流繼電器
EOCR-FD智能過電流繼電器 EOCR-4E固態過電流繼電器
EVR電壓繼電器EUCR-3C欠電流繼電器 EOCR-SP固態過電流繼電器EOCR-ST固態過電流繼電器
聯系人:左小姐
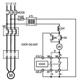
| 韓國三和EOCR-DG(T)電動機保護器 |
|
|
■ 漏電/過電流/缺相/逆相/不平衡/堵轉保護
■ 起動延時時間自動演算(最大30秒)
■ 指示燈動作及故障顯示
■ 定時限動作特性
■ 斷電及自動復位
■ DG:貫通型:DG(T):端子型 | |
 |
| 韓國三和EOCR-DG(T)保 護 |
| |
|
保護功能 |
動作時間 |
|
過電流 |
O-TIME |
|
缺 相 |
4秒以內 |
|
逆 相 |
0.1秒 |
|
不平衡 |
8秒 |
|
堵 轉 |
10秒 |
|
漏 電 |
0.5秒 |
| |
| |
| 韓國三和EOCR-DG(T)技術條件 |
| |
|
設定電流 |
型號 |
設定電流范圍(Is) |
設定漏電電流(Gs) |
|
05 |
0.5 ~ 6A |
0.5 ~ 2A |
| 60 |
3~ 60A |
1~ 2.5A |
|
100 ~ 600 |
05型與外部CT組合使用 |
0.5 ~ 2A |
|
時間設定 |
起動延時 |
D-TIME |
自動延時(最大30秒) |
| 動作延時 |
O-TIME |
0.2 ~ 15秒 |
|
操作電源 |
電壓 |
24V |
25VAC/DC |
|
110V |
85-150VAC |
|
220V |
180-260VAC |
|
頻率 |
50/60Hz |
|
輔助觸點 |
97-98 |
接點動合(常開) |
|
95-96 |
接點動斷(常閉) |
|
觸點容量 |
3A/250VAC 阻抗負荷 |
|
安裝方式 |
35mm導軌式安裝 |
| |
| |
| 韓國三和EOCR-DG(T) 典型參考圖/接線圖/安裝尺寸圖 |
|
|
聯系人:左小姐